您的位置首页生活百科

继电器实物接线图

继电器实物接线图

的有关信息介绍如下:

接线图如下:

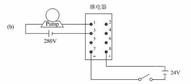
5和6是一对公共端子,1和 2是一对常闭触点,3和4是一对常开触点。7、8不通电时,5—6和1—2接通,通电后就会断开1—2,而5—6不断,再和3—4接通。

继电器实物接线图

一般中间继电器是双刀双掷开关,7—8端子接内部的线圈,使用时会并联一个续流二极管,二极管接入时的极性和继电器端子标注相反(8+接二级管的负极,7-接二级管的正极)。

达到预定值时,继电器会工作驱动电路断开,那一瞬间会因为自感电压产生很高的的电流,而这个电流会流过续流二级管,而不会经过起到电路,从而保护了电路中的元件。

继电器实物接线图

中间继电器工作原理:

线圈通电,动铁芯在电磁力作用下动作吸合,带动动触点动作,使常闭触点分开,常开触点闭合。

线圈断电,动铁芯在弹簧的作用下带动动触点复位,继电器的工作原理是当某一输入量(如电压、电流、温度、速度、压力等)达到预定数值时,使它动作,以改变控制电路的工作状态,从而实现既定的控制或保护的目的。

在此过程中,中间继电器主要起了传递信号的作用。

扩展资料:

中间继电器的作用:

1、代替小型接触器

中间继电器的触点具有一定的带负荷能力,当负载容量比较小时,可以用来替代小型接触器使用,比如电动卷闸门和一些小家电的控制。这样的优点是不仅可以起到控制的目的,而且可以节省空间,使电器的控制部分做得比较精致。

2、增加接点数量

这是中间继电器最常见的用法,例如,在电路控制系统中一个接触器的接点需要控制多个接触器或其他元件时而是在线路中增加一个中间继电器。

3、增加接点容量

中间继电器的接点容量虽然不是很大,但也具有一定的带负载能力,同时其驱动所需要的电流又很小,因此可以用中间继电器来扩大接点容量。比如一般不能直接用感应开关、三极管的输出去控制负载比较大的电器元件。

而是在控制线路中使用中间继电器,通过中间继电器来控制其他负载,达到扩大控制容量的目的。

4、转换接点类型

在工业控制线路中,常常会出现这样的情况,控制要求需要使用接触器的常闭接点才能达到控制目的,但是接触器本身所带的常闭接点已经用完,无法完成控制任务。

这时可以将一个中间继电器与原来的接触器线圈并联,用中间继电器的常闭接点去控制相应的元件,转换一下接点类型,达到所需要的控制目的。